9月9日,北控水務集團產品中心副總工程師吳云生先生在北控水務杯“互聯網+”生態環境大賽“產業前沿”系列講座(第十三講)中做了題為“城鎮污水處理廠污泥處理處置技術分析及創新需求”的分享,梳理了近十年來國內污泥處理處置的行業政策,就目前城鎮污水處理廠污泥國內外處置現狀,對主流技術路線進行分析,并闡述了痛點需求,同時對污泥技術路線選擇提出了創新的、可實施的路徑式方法。
政策解讀
污泥作為污水處理的最后一公里,必然會成為污水提質增效“補短板,強弱項”的重要內容,國家已經從“重水輕泥”向“泥水并重”轉變。
1 近十年政策趨勢
▼技術側
1、一直強調資源化但無法有效落地,污泥脫水填埋的處置方式仍然占據主導地位;
2、政策更加趨向于采用“生物質利用+干化焚燒”的技術趨勢,首先最大程度減量化,然后在此基礎上盡量實現資源能源化。
▼資金側
1、涉及收費側要求的用詞逐步強硬,從不低于→補償→應當補償→覆蓋;
2、2020年提出將污泥規劃納入污水規劃中統籌考慮;
3、國家對污泥處理處置設施建設資金支持力度逐步加大,污泥處理處置成本回路逐步明確,成本收費覆蓋度逐步提高。

《城鎮污水處理提質增效三年行動方案(2019-2021年)》提出:由于管網維護不到位問題,導致污水廠進水濃度低,污泥資源化處置方向(例如厭氧消化)受到一定阻礙(污泥含沙量問題亦有影響,但有機物濃度低影響較大),因此污水提質增效看似是管網問題,實則牽涉了通溝污泥、河道底泥以及市政污水污泥的系統性治理。
《城鎮生活污水處理設施補短板強弱項實施方案》(發改環資〔2020〕1234號)提出:在減量化的基礎上,因地制宜地選擇適宜的處置技術路線。目前,我國污泥實現無害化處理處置的關鍵之一是要系統化解決污泥出路問題,使污泥處理處置成為城市廢物生態循環產業鏈中的一環,形成可持續的污泥利用和消納模式。《實施方案》鼓勵土地資源緊缺的大中型城市采用“生物質利用+焚燒”的處置模式。“生物質利用”可采用以污泥為主體的城市有機固體廢物聯合厭氧消化(好氧發酵)技術,厭氧消化產生的沼氣可用于發電和產熱,符合能源化發展方向;“焚燒”是解決污泥問題的關鍵工藝路線,當前污泥大量積存、消納出路受限,一些有條件的城市可利用窯爐協同焚燒,大中城市可采用單獨焚燒,其焚燒灰可作為建筑材料或用于磷回收,符合資源化方向。
2 未來五年政策趨勢
2021年6月,國家發改委發布了《“十四五”城鎮污水處理及資源化利用發展規劃》,據有關機構估算,“十三五”期間,我國新增污水處理及相關投資額近6000億元,其中,新增或改造污泥無害化處理處置設施的投資不足300億元,占比僅為5%。
相比“十三五”期間提出的污泥穩定化和無害化主要目標,《規劃》更重視污泥資源化利用,“鼓勵污泥能量資源回收利用”,響應了國家碳減排的戰略目標。《規劃》明確污泥無害化處置率達到90%,實施范圍由《“十三五”全國城鎮污水處理及再生利用設施建設規劃》的地級及以上城市拓寬到所有城市,并要求2035年全面實現污泥無害化資源化處置。

污泥處理處置現狀
污水處理量:截至2019年底,全國城市和縣城污水處理廠共4140座,污水實際處理總量達到1.7億m3/d,污泥產量約6000萬噸/年(80%含水率)。

污泥來源及組成:污泥物質組成非常復雜,既含有c、n、p等資源性物質,也含有重金屬、難降解有機物、持久性有機物、微塑料等污染性物質。

污泥處理處置原則:“安全環保、循環利用、節能降耗、因地制宜、穩妥可靠”,最終實現減量化、穩定化、無害化、資源化。

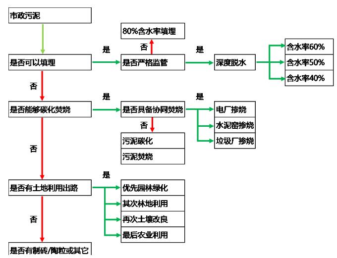
1 以土地利用為處置方式

優勢
1、消化污泥殺死部分病原菌和寄生蟲卵,污泥得到穩定化,不易腐臭,降低了土地利用時溫室氣體逸出風險;
2、厭氧消化的污泥減量、能源回收和提高脫水性能的作用;
3、腐熟污泥改善土壤肥力和結構;
4、投資相對較低,二次污染較小。
▼風險
1、有機物降解率低、進泥有機質低導致能量不平衡、重金屬、生物毒性物質;
2、 投入產出比問題;
3、運行穩定性問題;
4、污泥最終出路,政府頂層規劃以及協調能力。
2 以土地利用為處置方式

優勢
1、工藝流程成熟、簡單;
2、好氧發酵工藝項目投資,相比其他如干化工藝、焚燒工藝等具有一定優勢。
▼風險
1、設備穩定運行問題,運行成本因輔料問題偏高;
2、占地面積大;
3、鄰避效應;
4、污泥最終出路受限,政府頂層規劃及協調能力較弱;
5、重金屬、生物毒性物質環境風險。
3 以焚燒(熱解)和灰渣利用為處置方式
脫水+熱干化+焚燒(熱解)+灰渣建材利用
▼優勢
1、大大地減少了污泥的體積和重量,非常適用于人口稠密的城市;
2、可以殺死一切病原體,處理后的灰渣還可進行建材綜合利用;
3、污泥處理速度快,不需要長期儲存;
4、焚燒產生廢熱可用于污泥熱干化。
▼風險
1、焚燒系統復雜,建設投資高;
2、系統的運行和維護要求較高,運行的成本高;
3、煙氣含有機物、重金屬、酸性氣體及氮氧化物等,需要完善尾氣處理設施;
4、焚燒廠的建造有鄰避效應。
4 以填埋為處置方式
深度脫水+填埋
▼優勢
1、通過加入石灰,將污泥的ph值提高到12或更高,使生產臭氣的微生物活動受到強烈的抑制;
2、高ph值可以將致病菌的細胞壁瓦解,其反應過程中產生的高溫還可以殺死其它一些較大的生物體,起到殺菌消毒的作用;
3、 投資、運行成本低,系統較簡單。
▼風險
1、添加藥劑形成固含量增量,減量化不徹底,仍有大量深度脫水后污泥待處置;
2、污泥后續處理以填埋為主,若添加石灰對后續處置存在影響;
3、用于填埋的場地逐漸受到限制。
系統解決方案
污泥處置涉及污泥的最終去向和出路,是目前污泥行業的瓶頸所在,“出路決定思路,思路滿足出路”。
●政府主管部門對于污泥處理處置怎么搞經驗較少,因此政府部門更傾向于我們提供一攬子解決方案;
●解決方案的核心就是有長期穩定、合法合規的處置思路,政府不再承擔污泥最終處置的“無限責任”,從近期的工程項目來看,基本上朝著這一方向發展;
●北控水務污泥業務發展的方向也是應該以此為中心開展業務拓展,先解決污泥最終處置的去向和接納能力,然后根據污泥產量、當地的環境容量、經濟發展水平、技術成熟度、社會影響確定合適的處理工藝。

污泥處理處置發展方向及痛點
核心問題歸類:
1 工藝穩定運行及設備質量問題:經驗不足
2 建造及運行成本問題:投資不夠
3 末端出路問題:政策不通
4 環境影響及鄰避效應問題:環境不佳
痛點及發展方向 — 污泥源頭減量
探索技術方向:
1、曝氣沉砂池改進,提升除砂效率(重點100um-200um去除);
2、生化池污泥微生物原位減量(胞外酶水解?能量解偶聯?)技術、污泥發酵減量技術、化學(臭氧?)減量技術;
3、二沉池高污泥濃度下穩定運行技術、高效絮凝劑研發。
痛點及發展方向 — 預處理及深度脫水減量
探索技術方向:
1、高效濃縮池及濃縮機技術;
2、高壓帶機、高壓板框等新型脫水設備技術;
3、新型藥劑研發,減少混凝劑及石灰投加;
4、污泥eps破除技術;
5、新型高效污泥干化技術,如高壓帶機、低溫干化及其組合工藝;
6、高效污泥堆肥及堆肥臭氣綜合解決方案。
痛點及發展方向 — 熱法處理終極減量
污泥碳化
北控水務集團開始做污泥碳化的時間比較早,目前即墨項目設計規模300噸/日,是目前國內設計規模最大、穩定運行時間最長、處理成本最低的碳化項目。但這個工藝在國內發展時間并不長,希望大家可以從設備的成熟度、運行的穩定性、運營成本和設備國產化上進行深入的研究。
污泥焚燒
熱干化+鼓泡流化床作為主流路線和設備已基本定型,技術趨于成熟且國內市場已初具規模,但存在投資和運行成本過高的問題。發改委的文件顯示出污泥焚燒會成為未來幾年的主要的處理工藝之一,在經濟發達的地區一定會作為主流的技術路線,如果能夠開發出低成本、穩定運行、低投資的污泥焚燒技術,在未來一定會有非常大的市場。
痛點及發展方向 — 協同處置
協同處置的方式在國外并不常用,因為被普遍認為會對原有的工藝造成影響。污泥獨立焚燒、獨立碳化的成本較高,相比較下,協同處置的方式成本較低,如果可以在協同焚燒上解決一些關鍵性的問題,也不失為目前處理污泥的中重要方法之一。
結 語
▼技術層面
1、目前污泥處理工藝種類多,雖然主流工藝基本確定,但技術提供商魚龍混雜,工藝運行穩定性差,設備可靠性差,運行成本偏高的問題突出。
2、污泥源頭減量化、穩定化、污染物資源化是未來技術發展的方向,進行一定的技術布局。
▼資金層面
污泥處理費納入污水費用的城市比例較低,項目運作模式不成熟,日后可能出現從國家資源綜合利用和可持續發展的角度對采用資源化、能源化的技術及企業進行政策性補貼。
▼政策層面
目前污泥項目存在土地利用無處可去,應急填埋無地可用,干化焚燒無地可建問題。污泥問題涉及管理部門多,住建部、環保部、農業部等部門之間存在壁壘,導致污泥土地利用受限,政府部門對污泥頂層規劃重視程度不夠。但重水輕泥現象在逐步得到改善,隨著全面推進生態文明和“碳中和”計劃,相信未來行業壁壘會進一步降低。
來源:北極星水處理網







